Software Design
WEC-Grid is an open-source software framework that bridges Wave Energy Converter (WEC) modeling and electrical power system modeling. It enables researchers and practitioners to perform quasi-steady-state integration studies, capturing interactions between hydrodynamic WEC simulations (via WEC-Sim) and grid analysis tools (PSS®E and PyPSA).
The system is modular, extensible, and built to support flexibility across grid scenarios, farm layouts, and solver configurations. It provides standardized APIs, a relational database backend, and visualization capabilities.
Architecture Overview
At the highest level, WEC-Grid employs a bridge pattern:
- Engine: central orchestrator that synchronizes simulation timeline, solver calls, WEC injections, and result management.
- Modelers: encapsulated wrappers for PSS®E, PyPSA, and WEC-Sim, providing a uniform API despite differing underlying software.
- Utilities: database, time, and plotting modules that manage persistence, scheduling, and visualization.
- WEC Farm and Devices: abstractions for configuring farms of WEC units, mapping them into the grid.
Class Design
The UML class diagram highlights the modular structure:
- Engine: entry point API, exposes
load(),apply_wec(),simulate(), and manages solvers. - Modelers
PowerSystemModeler(abstract base) with implementationsPSSEModelerandPyPSAModeler.WECSimRunnerinterfaces with MATLAB/WEC-Sim.
- WECFarm / WECDevice: represent farms of WECs, their bus locations, and simulation identifiers.
- Utilities:
WECGridDBfor SQLite persistence,WECGridTimefor aligned simulation timesteps,WECGridPlotfor visualization.
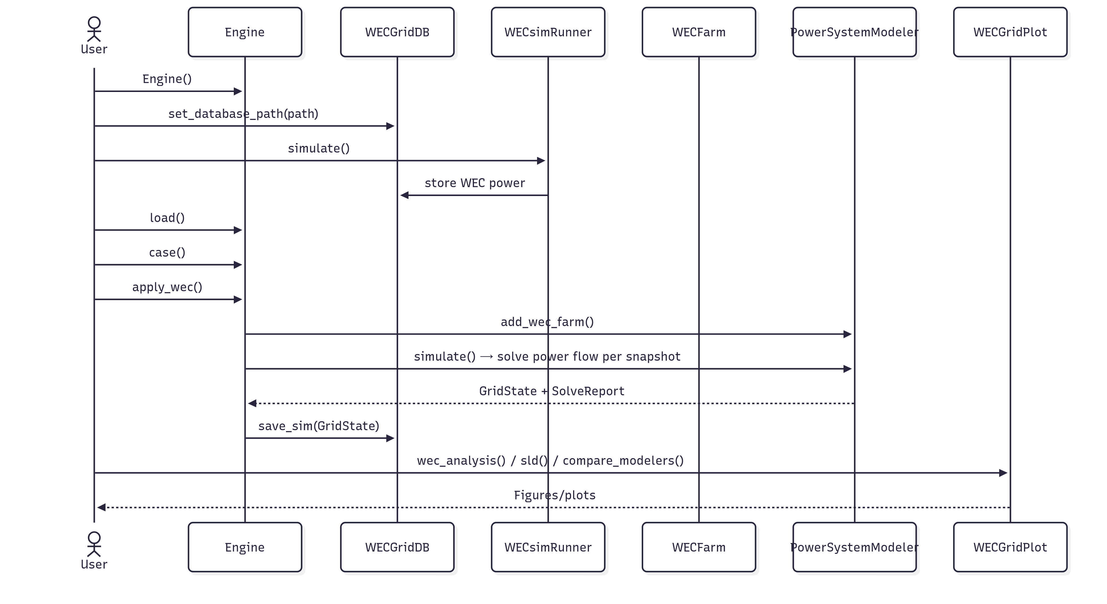
Sequence of Operations
A typical user workflow:
1. Instantiate Engine and configure database path.
2. Load power system cases (IEEE test systems or custom RAW).
3. Apply WEC farms with size, location, and model.
4. Run WEC-Sim simulations or pull cached results.
5. Synchronize and run power flow analysis via PSS®E and/or PyPSA.
6. Store results in database and generate plots.
Database Schema
Simulation results are stored in an SQLite3 database for reproducibility and cross-solver benchmarking. The schema includes:
- grid_simulations: metadata for grid-level runs.
- wec_simulations and wec_power_results: WEC-Sim metadata and timeseries outputs.
- pypsa_/psse_ bus, load, line, generator_results: solver-specific simulation results.
- wec_integrations: mapping between grid and WEC runs.
This schema supports efficient querying, comparison, and long-term storage.
Key Features
- Unified API: abstracting away solver differences (
simulate(),apply_wec(),compare_results()). - Cross-solver comparisons: results can be validated between PSS®E and PyPSA.
- Visualization: time-series plots, single-line diagrams, and cross-platform comparisons.
- Reproducibility: simulation caching and SQL persistence.
- Scalability: supports microgrids to large systems, configurable timestep and scenario setup.


